A la izquierda, el dueño de la finca, David Serrano. A la derecha, los padres de Julen, José y Victoria.

A la izquierda, el dueño de la finca, David Serrano. A la derecha, los padres de Julen, José y Victoria.

Reportajes

La ruptura definitiva del padre de Julen con su 'primo' por no avisarle del agujero del pozo: el careo

Hace un mes, José Roselló admitió que ni él ni su esposa fueron advertidos del peligro que suponían las prospecciones. 

Publicada

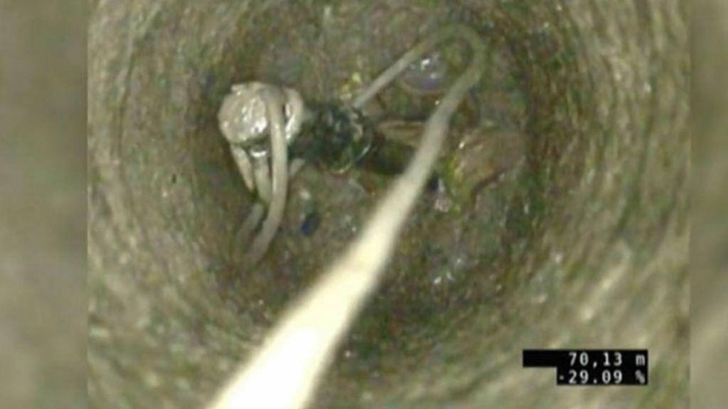
El careo que David Serrano, el dueño de la finca de Totalán (Málaga), donde está el pozo en el que murió Julen Roselló el pasado 13 de enero, ha pedido con el padre del niño de 2 años, José Roselló, para que le diga si le avisó de la existencia de las tres prospecciones que había en el lugar el día de los hechos —tal y como mantiene Serrano—, marca la ruptura definitiva de una relación casi familiar entre ambos. Después de tres meses en los que, tras ser investigado por un delito de homicidio imprudente por el Juzgado de Instrucción número 9 de Málaga, Serrano ha intentado ir culpando a unos y a otros de lo que ocurrió aquel día, cuando el pequeño se precipitó en la cavidad —ilegal—, de 71 metros de profundidad. 

Esta ruptura venía anunciándose desde marzo, cuando el padre de Julen, después de haber entrado en mil contradicciones para proteger al novio de su prima, David Serrano, finalmente dijo ante la jueza instructora que ni él ni su esposa fueron advertidos con antelación del peligro de las prospecciones por parte del dueño de la finca. Roselló sí admitió, en cambio, que cuando estaban en la finca cogiendo leña para el fuego con el que iban a cocinar, Serrano le advirtió de que había varios pozos, pero le dijo que estaban bien tapados y ello le tranquilizó. No era así. 

Este cambio en su versión marcaría un antes y un después para el dueño de la finca, que desde que ocurrieron los hechos siempre tuvo el apoyo de la familia del pequeño Julen. Y ahora, parece estar solo frente al que puede convertirse en un proceso judicial en el que sea el único acusado.  Los padres de Julen, que ejercen la acusación particular, también se negaron a que se archivase la causa, como propuso la jueza instructora tras la autopsia definitiva del pequeño, y pidieron que continuase el proceso penal contra el dueño del terreno.

José y Victoria, los padres de Julen Roselló.

José y Victoria, los padres de Julen Roselló.

Todo comenzó el 13 de enero, los padres de Julen quedaron con su prima y su pareja (David Serrano) ese domingo para tomar una paella en su finca, que había adquirido recientemente y en el que se estaban haciendo diversas obras. Entre ellas, varias prospecciones para buscar agua que se habían realizado en diciembre y que, según sostiene el dueño de la finca, estaban tapadas. Sin embargo, Julen acabaría precipitándose por la cavidad, tras lo que sería hallado sin vida 13 días después a 71 metros de profundidad. Trece días en los que el país entero se movilizó para colaborar en las labores de rescate del niño y centenares de medios de comunicación nacionales e internacionales se desplazaron a la localidad malagueña para seguir al minuto todo lo que ocurría.  

En todo momento, los padres de Julen se dejaron arropar por toda la familia, entre ellos también David Serrano, mientras esperaban a que llegase el final, que cada vez se antojaba más complicado. Los mineros asturianos encontraban el cuerpo sin vida del pequeño a las 01.25 horas del 26 de enero. 

"Los verdaderos responsables"

Apenas dos días después, el Juzgado de Instrucción número 9 de Málaga abrió diligencias para investigar todo lo que había ocurrido en torno al 'caso Julen', tras lo que la magistrada solo investigaría a David Serrano por homicidio imprudente, y el resto de implicados —agentes, equipos de rescate, el pocero, etc— solo serían llamados a declarar como testigos de todo lo ocurrido.

A partir de ese momento, la defensa del dueño de la finca comenzó a poner el foco en otros implicados, que, según él habían los verdaderos responsables de tal suceso. En primer lugar, apuntó hacia el pocero que había hecho las prospecciones en la finca, Antonio Sánchez. Este siempre dijo que tras hacer las cavidades y no encontrar agua, los selló con bloques de hormigón y tierra, y que por tanto él no era responsable de lo que ocurrió un mes después. 

David Serrano, en cambio, sostenía que la responsabilidad última de las obras, del sellado y de la seguridad del pozo era de quien lo construía. En este sentido, insistió, en una rueda de prensa ante los medios de comunicación, en que había cometido diversas irregularidades en las realización del pozo, como las piedras de 15 kilos que aseguraba haber puesto. Una piezas "que nadie había visto y que de ser cierto hubiera constituido un nuevo incumplimiento de la ley". Las normas, según explicó, prevén "rellenar enteramente la perforación con el mismo material o el equivalente y emplear hormigón en los últimos metros". Esos bloques, ademas, se podían deslizar con facilidad y, por tanto, el niño podría haberse "escurrido" entre ella. 

La piqueta golpea el tapón.

La piqueta golpea el tapón.

Más adelante, el abogado de la defensa de David Serrano presentó un informe técnico en el Juzgado en el que acusaba a los rescatadores de Julen de matar al niño con la piqueta —de un metro de longitud y siete kilos de peso fabricada a partir de una barra corrugada de acero de 25 milímetros— que se usó para confirmar las medidas que tenía el tapón de tierra, que tenía sobre él el pequeño. De este modo, el informe supuestamente no coincidía con la autopsia y además, pedían que se ampliaran las diligencias de la investigación y solicitaba que se llamase a declarar al jefe técnico de los bomberos de Málaga. 

La autopsia 

Esta versión fue rápidamente desmontada, pues el informe definitivo de la autopsia realizada a Julen determinaba que el pequeño falleció por la caída al pozo y que sufrió un traumatismo craneoencefálico y raquimedular, y eso descartaba la posibilidad de que hubiese muerto por el golpe de una piqueta en las labores de rescate.

Ahora, el último paso del dueño de la finca ha sido pedir careos con diversos implicados en el caso como el padre de Julen, el pocero, y otro en el que se vean tanto el pocero como su ayudante en "aras de esclarecer ciertos interrogantes", según se desgrana el escrito que ha presentado el abogado de la defensa, después de que la titular del Juzgado de Instrucción número 9 de Málaga solicitara a las partes personadas en el procedimiento que se pronunciasen sobre la solicitud de nuevas diligencias.

Este movimiento de David Serrano, tal vez sea una respuesta a lo que la acusación particular, ejercida por los padres de Julen, decidiese que el proceso penal siguiera contra el dueño del terreno, cuando la jueza pidió a las partes que se pronunciaran en un plazo de cinco días sobre si querían que la causa siguiera adelante o se archivase. 

Así mismo, la defensa quiere que se investiguen todas las contracciones en las que han podido incurrir, a su entender, tanto el padre de Julen como el pocero durante sus declaraciones ante la Guardia Civil el día que ocurrieron los hechos y posteriormente ante la instructora, y que perjudicaban a David Serrano. 

El dueño de la finca arremete incluso contra la madre del niño, quien dice que no puede seguir en calidad de coacusadora particular, ya que durante su declaración ante la instructora dijo: "Yo no quiero nada en contra de nadie" porque "mi hijo vale más". 

Parece que ahora ha cambiado de idea y lo que en un principio, parecía una relación de apoyo entre ambas familias, ahora parece haberse convertido en un enfrentamiento por llegar a buscar al verdadero responsable de lo que le sucedió al pequeño Julen el 13 de enero.